
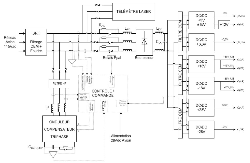
System Architecture
- AC input power + additional 28VDC input (auxiliary supply)
- Regulated / insulated DC output power + AC output power
- System architecture is compatible with AC and DC loads
- Parallel active filter manages all current harmonics generated by the loads connected downstream
- Smart digital control features harmonic by harmonic treatment and compensation, including phase an d magnitude optimisation
- Parallel structure allows to maintain critical functionalities in operational condition even in case of harmonic compensator failure
- Parallel harmonic compensator reduces power losses compared to serial structure, because only current harmonics flow through it (improved efficiency)
- Reduced weight compared to serial comparable structure
- Independent Control and Monitoring circuitries complying with highest safety levels
Parallel active filter and power factor correction
Drastically reduces current harmonic distortion from AC non-linear loads to system/subsystem or high power equipment level.
Application
Conformance to demanding electrical network standard while featuring high efficiency level (reduced losses) and maintaining a high level of operational availability.
Low mass and very high performance for high end application.
Key features
- Optimised design-to-costarchitecture
- 28 Vdc input
- H-bridge command
Applications
- Aircraft Power Mains
- Power Electrical Equipment
Specifications
Electrical
Improves power factor up to nearly 1 Operates with wild frequency three phased AC power mains (115V/200V) from 360 to 800 Hz
Nominal power
850 W
Peak power
1600 W
Physical
Width
420 mm
Height
90 mm
Depth
1 900 mm
Weight
Approx. 5.5 kg (active parts only)
Environmental
Temperature
-40°C to +85°C (normal operating conditions)
-55°C to +105°C (storage temperature)
-55°C to +105°C (storage temperature)
Certification approvals
ABD 100
EN 2282
EN 2282
Note: Due to continuous process improvement, specifications are subject to change without notice


